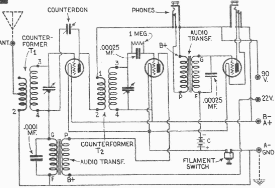
This 1949 3-tube receiver was found in a Radio Electronics at the time. The circuit uses a neutralization adjustment and has a headphone and speaker output.

This 1949 3-tube receiver was found in a Radio Electronics at the time. The circuit uses a neutralization adjustment and has a headphone and speaker output.
