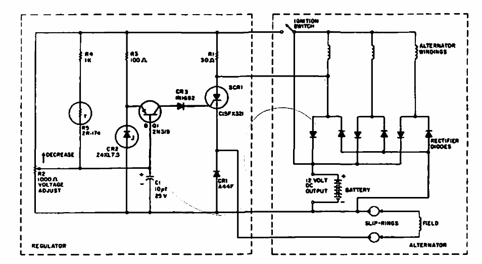
This car alternator voltage regulator was found in a former General Electric publication. It maintains the voltage at 14.5 V. The alternator diodes are power types.
Found in an Electronic Design from the 90's, this circuit uses an SCR according to the controlled power....
For the 1 MHz frequency, the pass band of this filter is only 120 Hz wide. The filter is suitable for...
We found this circuit in an English publication from 1995. The Hall sensor used is a component of the...