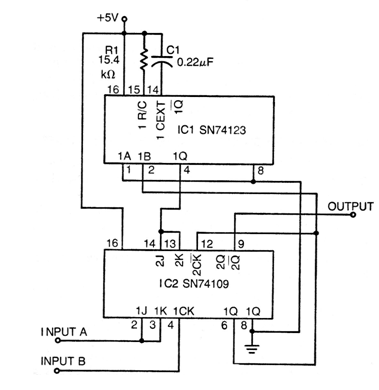
This TTL digital circuit from Texas Instruments documentation from the 1970s used the company's SN types but can be implemented by TTLs from other series and manufacturers. The circuit has a detection band adjustable by R1 and C1. The circuit must be powered by 5 V producing an output signal that has a pulse duration that depends on the difference in pulses applied to the inputs. The input and output signals are rectangular.




