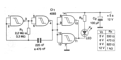
The configuration shown in the figure is quite simple and can be used to activate a signaling LED on the machine panel or even some warning devices. The use of high-brightness LEDs can be analyzed, and an exciter transistor must be added for this purpose. In this configuration, two of the 4093 ports are used in an oscillator where the frequency depends on R1 and C1. The values of these components must be obtained experimentally according to the application. The other two ports are used as digital amplifiers for driving an LED. The value of the resistor connected in series with the LED depends on the supply voltage, observing the table given next to the diagram. The supply can be done with voltages from 5 to 12 V. Batteries can be used as a power supply for the case of common LEDs, given the device low consumption.




