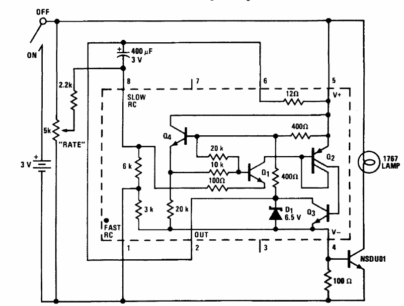
We found this circuit in a technical documentation from National Semiconductor. The lamp up to 50 mA must have a working voltage of 3 V and the transistor can be the BC548. The frequency of blinks is controlled by the potentiometer. The circuit can be used as a small strobe.




