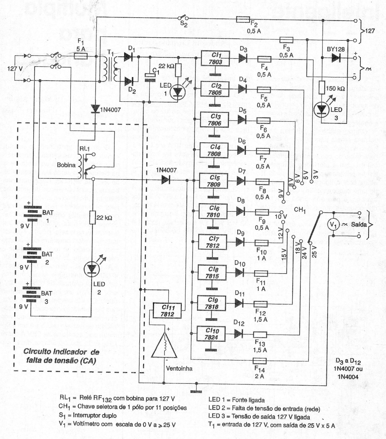
This power supply, found in 2002 documentation, uses fixed 1 A regulators for the power output. The circuit is practical, although it uses too many components, which could be replaced by a more economical configuration. The circuit also has the option of using an external battery.




