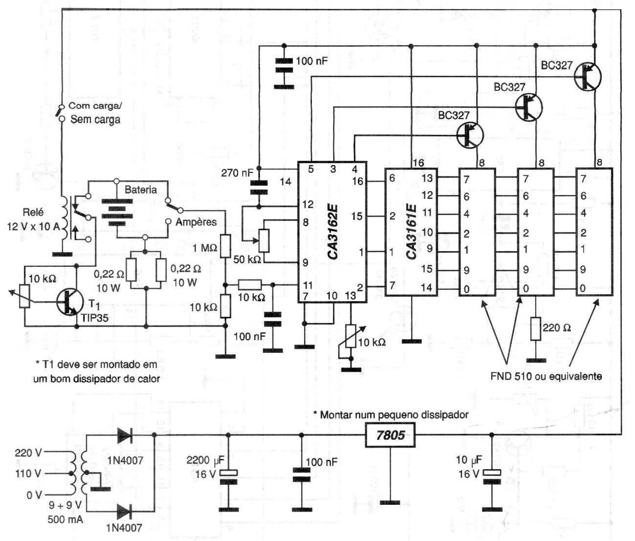
The 3-digit AD converter on this circuit is not very common today. It uses 2 integrated circuits to supply 3 displays, but the circuit can be designed with other, more modern converters. It measures the voltage of a battery and the current. The voltage regulating circuit must be equipped with a heat sink.




