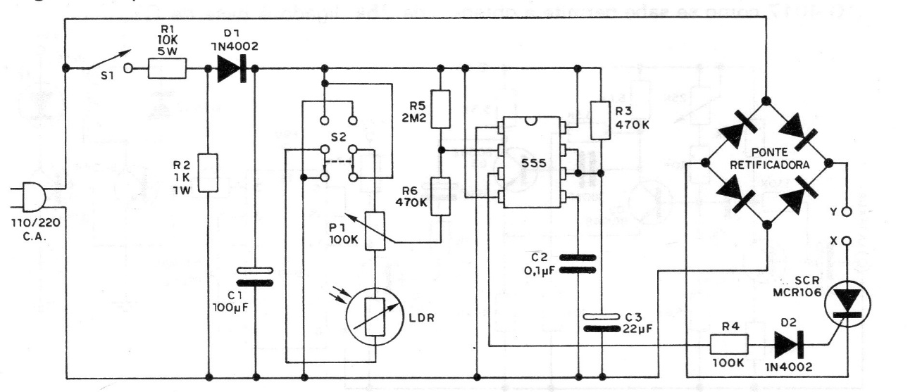
We found this circuit in a 1982 documentation. It uses common components and can control loads up to 2 A, given the use of the resistor bridge. The SCR must be equipped with a heat sink and the sensitivity is adjusted in the trimpot. The circuit includes a Transformerless power supply.




