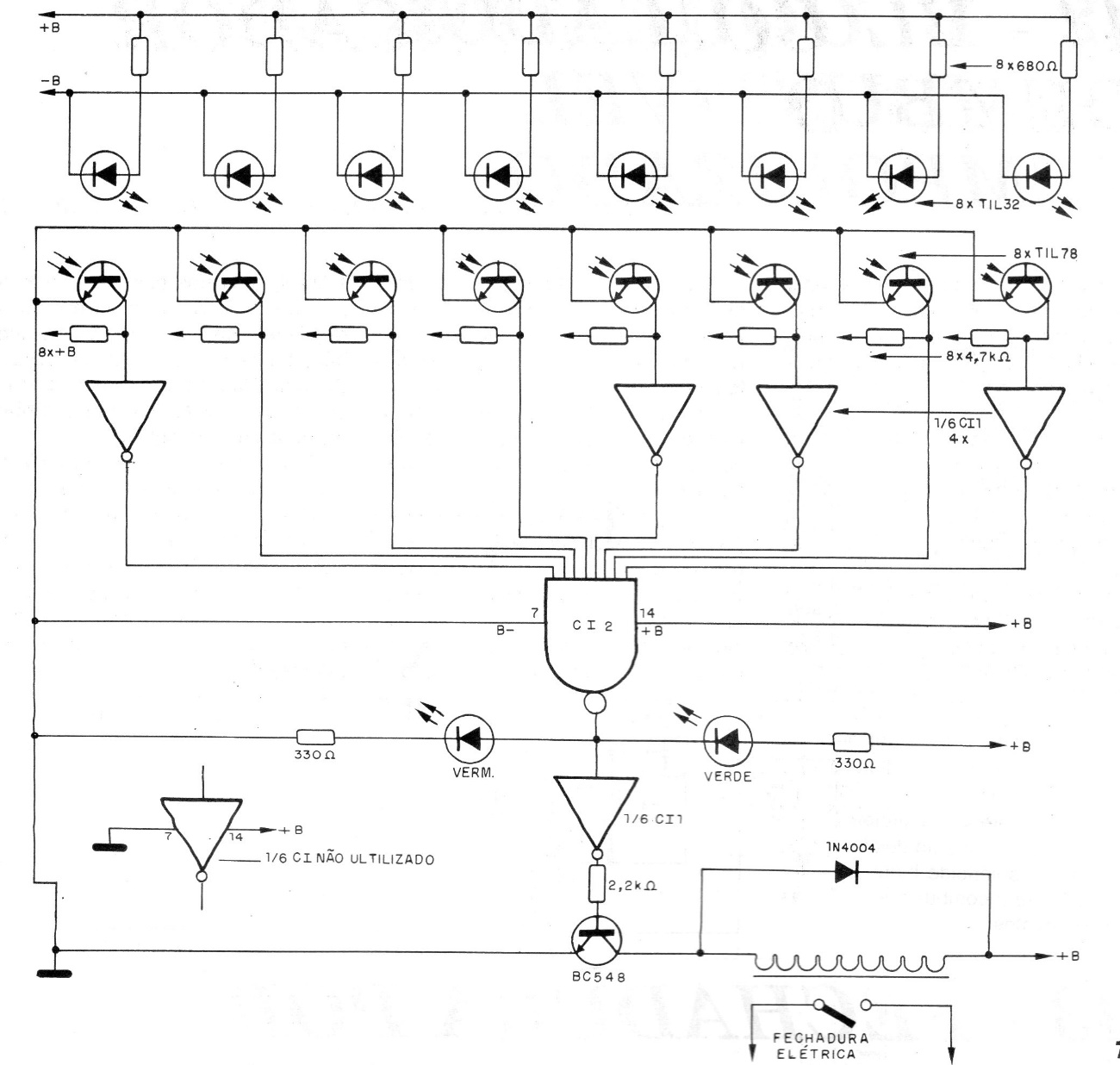
This circuit identifies the holes in a card with 8 bits of definition and was found in a 1995 documentation. The circuit, when the code is detected, activates a relay that can be either 6 or 12 V depending on the circuit supply.
This circuit identifies the holes in a card with 8 bits of definition and was found in a 1995 documentation. The circuit, when the code is detected, activates a relay that can be either 6 or 12 V depending on the circuit supply.