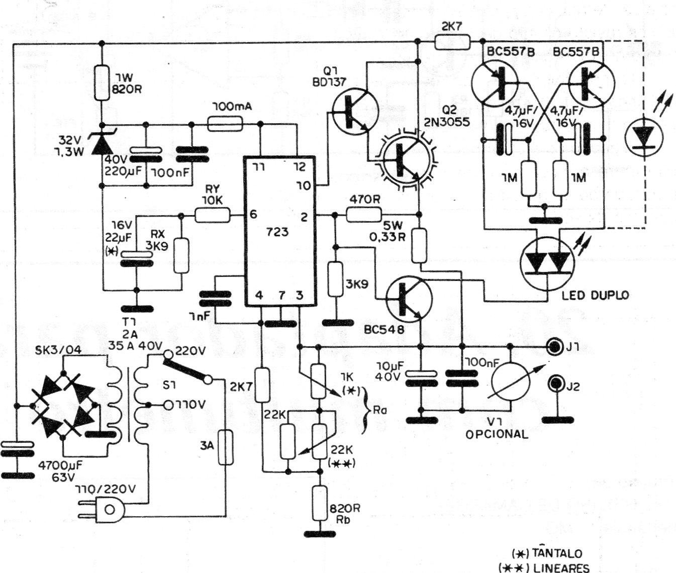
This is a typical source of the time (1989) using the well-known regulator integrated circuit 723. There are more modern source options, but it is worth the circuit for consultation, repair or even for those who have the integrated circuit. The power transistor must have a heatsink and the source supplies 2 A of current with outputs from 2 to 30 V.




