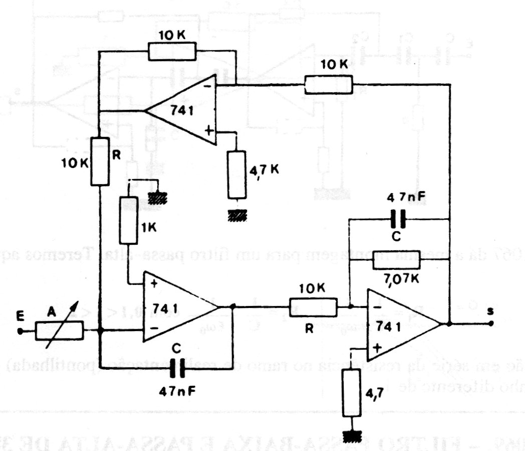
This filter with Butterworth response makes use of operational amplifiers 741 or equivalent and its frequency depends on the RC network according to conventional calculation. The power supply must be symmetrical and for the indicated values the frequency is 339 Hz.




