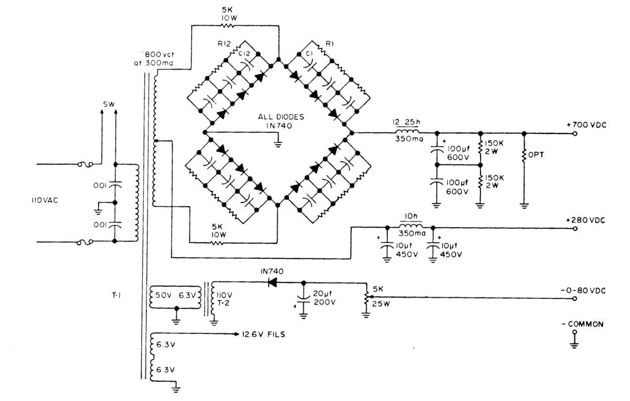
This high voltage source is suitable for valve circuits and other applications. The circuit uses a bridge of high voltage diodes that can be 1N4007. The components are critical to the working stresses. The bridge resistors and capacitors are 470k and 100 nF.




