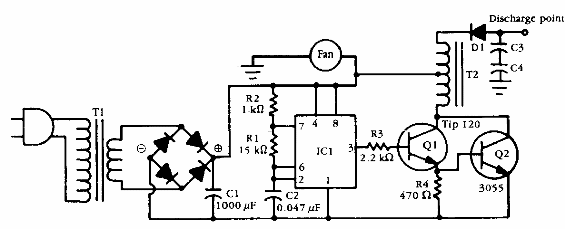
This circuit was obtained from American documentation from the 1990s. The transformer can be a car ignition coil that works like an autotransformer. Q2 must be equipped with a heat sink.
We found this circuit in the October 1997 Electronics Now magazine. The circuit controls a solar...
The circuit shown makes it possible to power CD-players, tape players and other devices that use 2...
Activating a relay from the pulse (coming from a monostable, for example) can be useful in several...