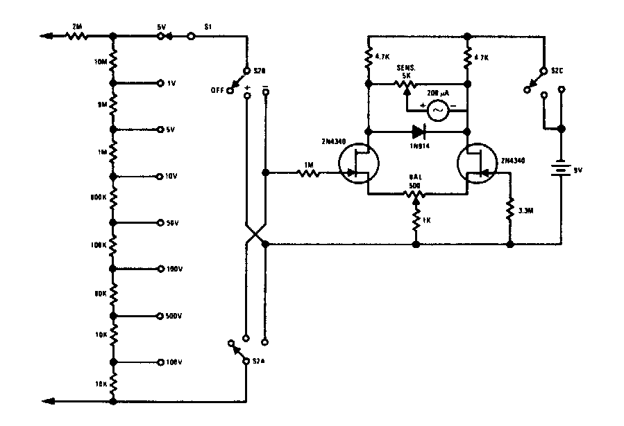
Virtually any FET can be used on this voltmeter found in old documentation. The indicator is a microamper meter 0-100 uA and the accuracy of the circuit depends on the accuracy of the resistors used.
This circuit was obtained in a 1986 documentation consisting of an active frequency divider for...
OSEPP makes available through Mouser Electronics a series of 100% Arduino compatible robotic kits. The...
We found this circuit in a 1977 National Semiconductor audio manual. The integrated circuit is the...