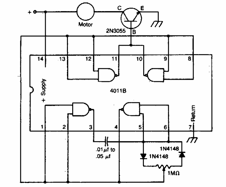
This simple PWM control was found in American documentation. We can use any power transistor according to the controlled motor. It may be interesting to connect a 220-ohm resistor at 1k in series with the base of the transistor.
This simple PWM control was found in American documentation. We can use any power transistor according to the controlled motor. It may be interesting to connect a 220-ohm resistor at 1k in series with the base of the transistor.