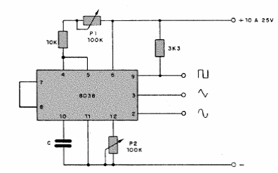
This generator with the 8038 integrated circuit produces three waveform signals. The integrated circuit used is uncommon nowadays. The frequency range is from 0.1 Hz to 100 kHz.

This generator with the 8038 integrated circuit produces three waveform signals. The integrated circuit used is uncommon nowadays. The frequency range is from 0.1 Hz to 100 kHz.
