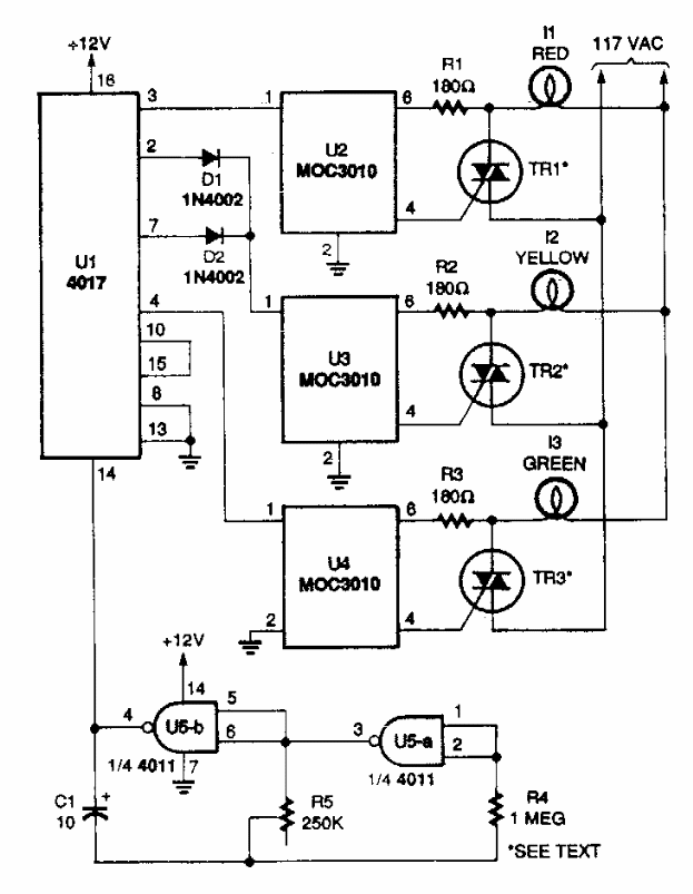
This circuit is from a Popular Electronics from the 90's. The circuit directly drives high power incandescent lamps powered by the power grid.

This circuit is from a Popular Electronics from the 90's. The circuit directly drives high power incandescent lamps powered by the power grid.
