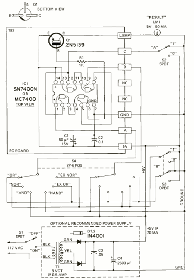
We found this circuit in the May 1972 issue of Radio Electronics magazine. Its purpose is to teach logic using integrated circuits of the TTL family. The 5 V power supply is included.
The circuit below is suggested by National Semiconductor in its 1994 Linear Applications Handbook. The...
This 9 + 9 V symmetrical power supply was obtained in a 1977 symmetric publication but can still be...
This circuit was obtained from a Popular Electronics of the 1990s. The circuit uses a temperature...