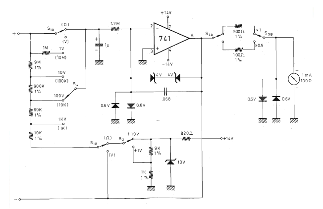
We found this circuit in Sperimentare magazine number 4 of 1977. The magazine no longer exists, but the circuit can be easily assembled, as all components are common. The circuit can also be powered by two 9 V batteries, with the replacement of the 10 V zener.




