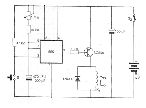
This timer activates a relay after a time interval of up to 15 minutes has elapsed, starting from the activation of S1. Larger intervals can be obtained with a larger pot, but there is a limitation of capacitor leakage. The system is activated when S1 is pressed and the output goes to low level, keeping the relay coil de-energized. The relay can be from 6V to 100 mA or if the reader prefers to supply the circuit with 12V, he can use a 12V x 50 mA relay. The maximum time delay can be calculated by the expression T = 1.1 x R x C where R is the resistance between the positive and the 6/7 pin of the CI and C is the capacitance between these pins and the ground.




