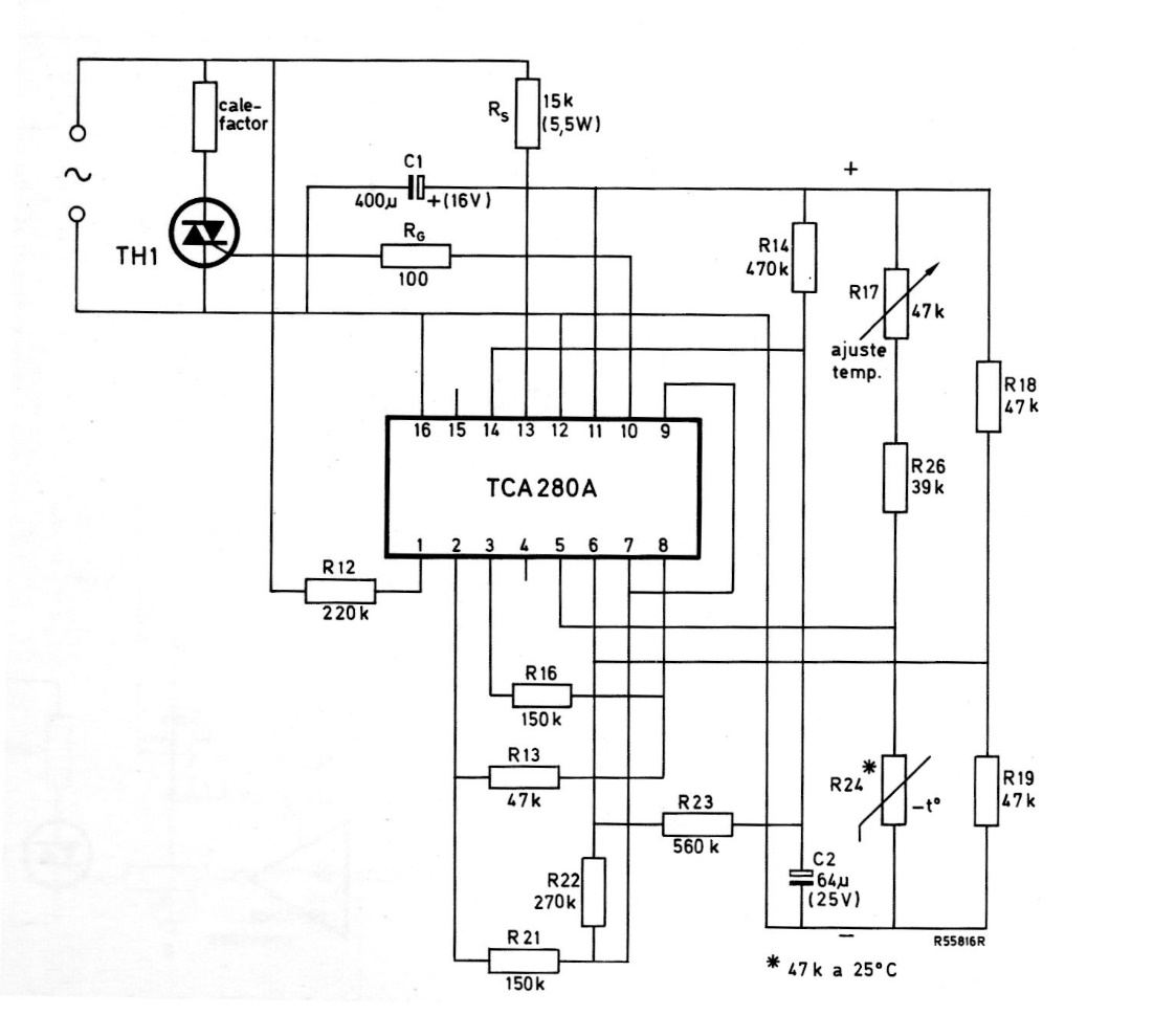
This circuit is from a 1975 Miniwatts magazine, therefore using Philips components from that time, now difficult to find. The circuit directly controls a heating element via a Triac.
This is the circuit for the HM-10ª, an instrument sold by Heathkit. The circuit is from a Radio...
This circuit indicates when the monitored voltage drops below the value determined by the divider...
This circuit, from a 1975 Motorola manual, uses a power Darlington transistor of the time. We can...