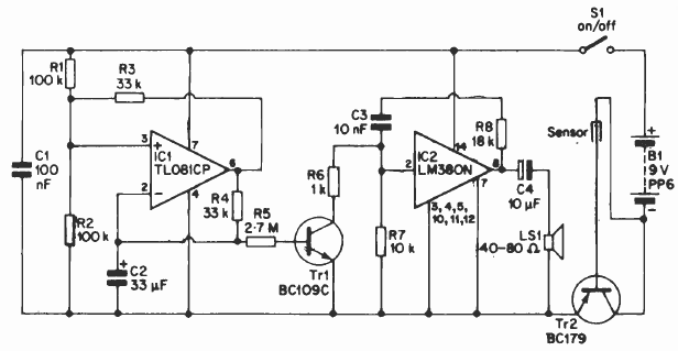
This circuit was found in an English documentation from the 90's. Equivalent components such as transistors can be used. The sensor consists of two metal rods. Never use Transformerless power supply to power this circuit.

This circuit was found in an English documentation from the 90's. Equivalent components such as transistors can be used. The sensor consists of two metal rods. Never use Transformerless power supply to power this circuit.
