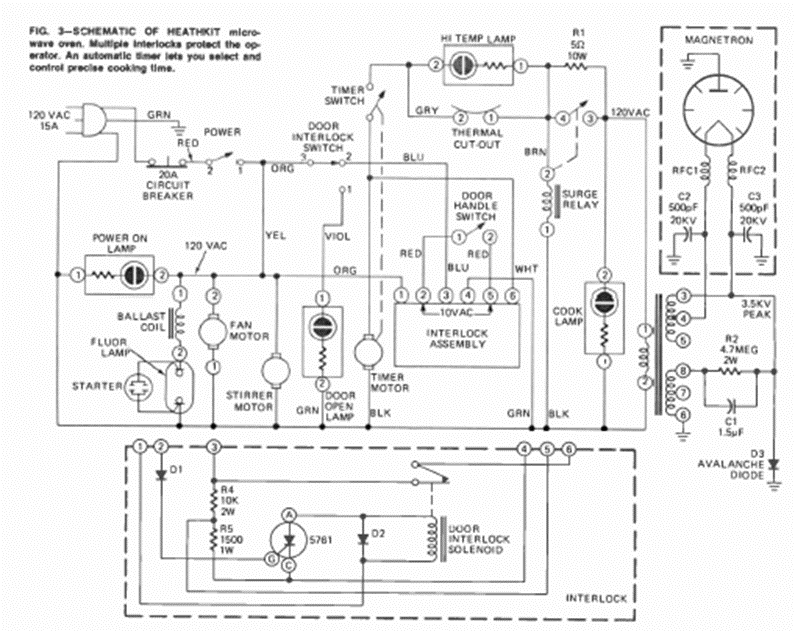
This is a typical circuit for an old microwave oven. We took it from an August 1973 Radio Electronics magazine, from an article that taught how to make repairs.
The automatic modulated siren circuit shown in the figure really produces an interesting sound...
This circuit was found in the August 1973 issue of Radio Electronics magazine. The Darlington...
This circuit has three settings, central sound frequency, modulation speed and modulation depth. The...