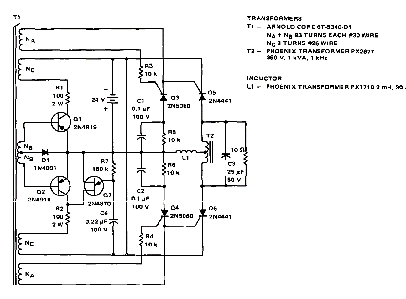
Suggested by Motorola in 1968 documentation, this circuit has an efficiency of 70%. Power transistors are types of the time as are transformers.
This circuit from a June 1957 Radio Electgronics is for oscilloscopes of the time with a maximum...
This circuit is from an English magazine Radio and Electronics Constructor of November 1978. The...
This circuit was obtained from a Linear Technology manual from the 90's. The integrated circuits are...