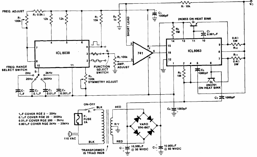
Integrated circuits 8038 and 8063 are not common today. This circuit, found in the 1983 Intersil Databook, can generate signals from 2 Hz to 20 kHz with a high output power and three different waveforms. The power source is included with the diagram.




