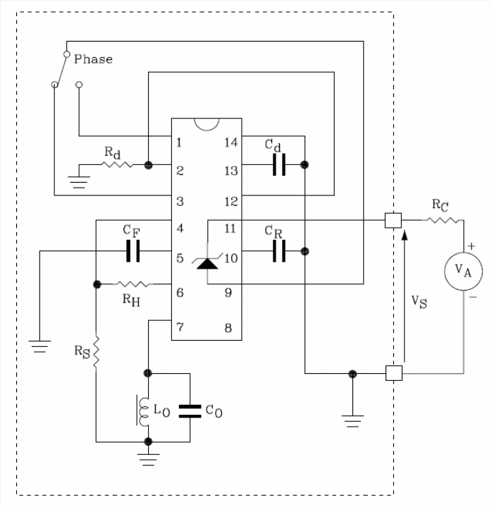
The circuit shown in the figure is based on the ST Microelectronics TDEO0160 (www.st.com) and consists of a proximity detector that can be powered by voltages from +4 to +36 V with a consumption of only 1.2 ma. The loss resistance is 5 to 50k ohms and the frequency of the oscillator is 1 MHz. The output transistors have a current capacity of 20 mA with Vce (sat) of 1.1 A. The circuit is designed to detect bodies of metal by the effect of swirling currents that causes HF losses sensed by a coil. The circuit has two complementary open collector transistors and an adjustable hysteresis limit. An electronic switch is incorporated to provide the output signal. The integrated circuit used is supplied in an SO14 enclosure and, in addition, there is an internal zener diode that keeps the circuit voltage constant. In the table we give the component values for the presented circuit. Detailed information for the project and even other circuit configurations can be obtained from the datasheet available on the ST Microelectronics website.




