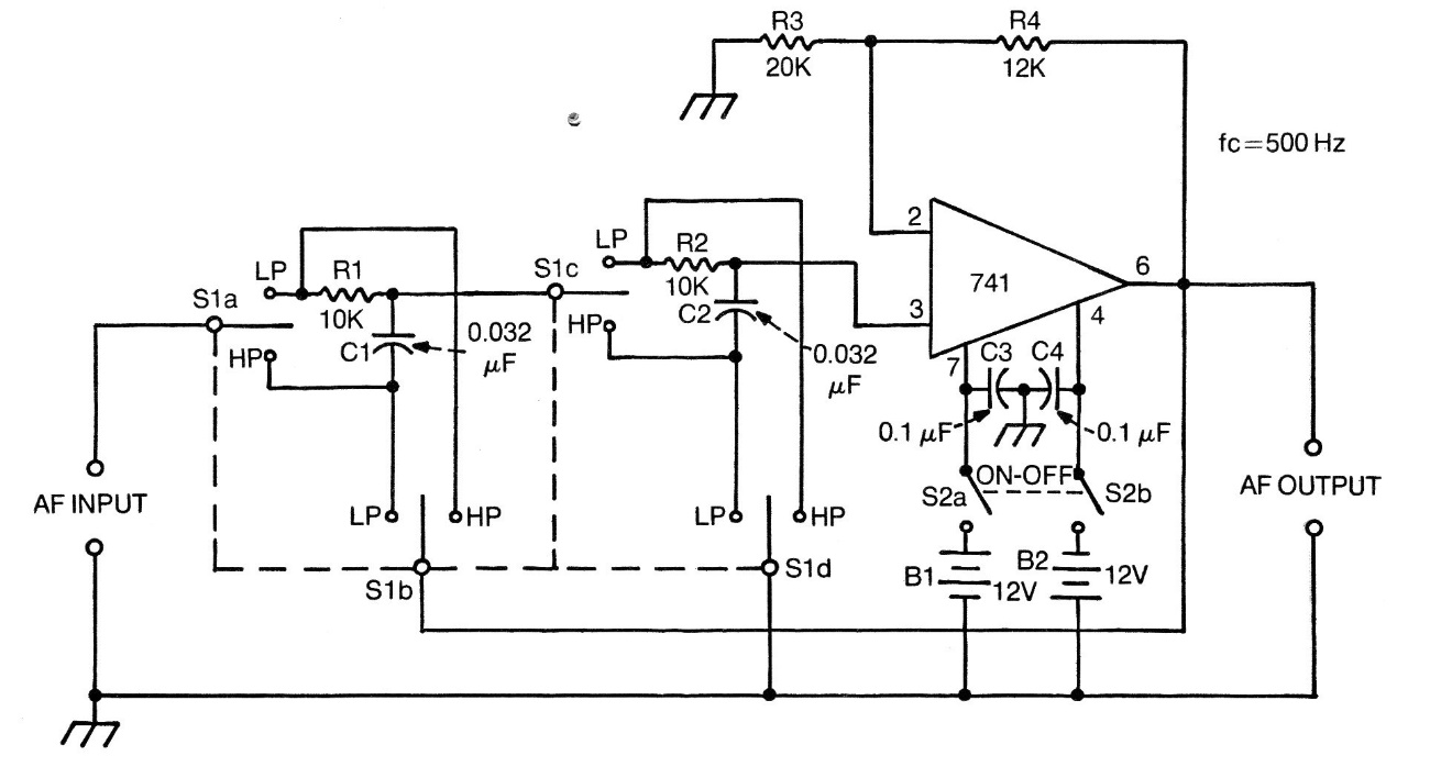
This interesting configuration was found in an American factory documentation from the 1970s. The circuit works as both a high-pass filter and a low-pass 500 Hz cut-off, depending on the position of the selector switch. The circuit can be powered by voltages from 6 V upwards and equivalent operations can be used. To calculate components for other frequencies, see the math section for electronics on the author's website. Non-standard component values can be adjusted to the current values if there is no need for precision of the filter operating frequency.




