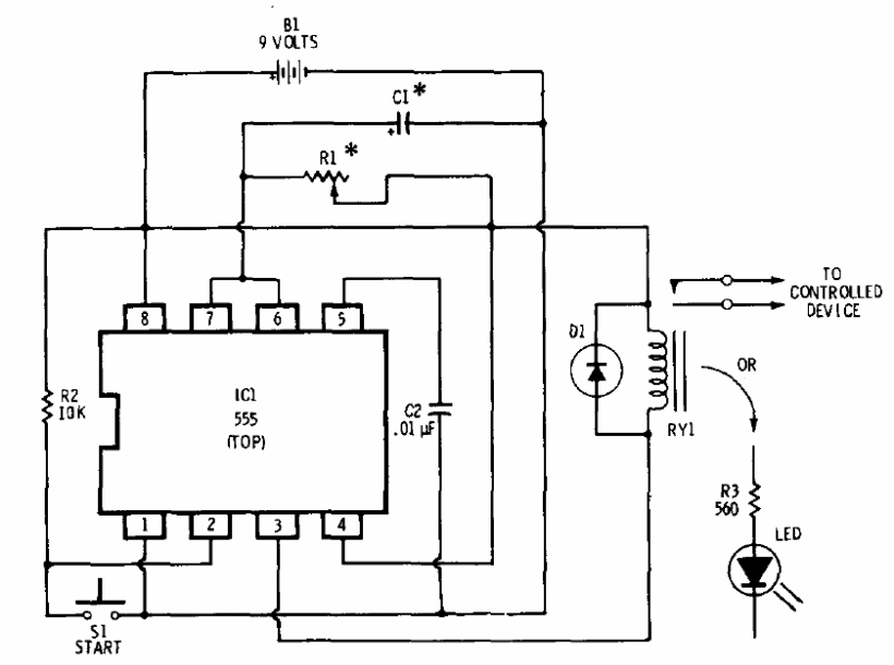
In the figure we have the basic configuration of a timer with the 555, according to Radio Shack's 1977 documentation. We can supply the circuit with 6 or 12 V, using relays for this voltage. For greater stability it is interesting to use a transistor drive stage for the relay. R1 and Cq determine the activation time according to the formula t = 1.1 x R1 x C1.




